Australian Post Office
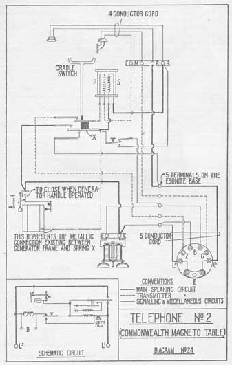
Telephone No.  2
Magneto, Table, Commonwealth Type


Telephone, Magneto, Table, Commonwealth Type

Known as the Commonwealth Table telephone this magneto set became a standard telephone in with the formation of the PMG in 1901 when stocks were transferred from the previous colonial Post & Telegraph administrations.  The Telephone No. 2 was the Swedish Ericsson 375 or AC 110 (5 terminals) or  AC 120 (4 terminals) and was used mainly in offices close to the exchange, as it could not operate satisfactorily over long lines.  Although not used in large numbers, some No.2 telephones were still in service as late as 1950.

The AC110 featured a pushbutton to short out the bells while ringing out.

In its standard form it was used as a magneto phone, but by fitting a condenser and strapping out the generator it could be used on CB exchanges as well.

Telephone No. 4 was the bridging type and essentially the same externally, but the circuitry was changed by adding a capacitor for urban party line use.

Diagrams

 

 
BACK Home page BT/GPO Telephones Search the Site Ericsson Telephones Quick Find Australian Telephones

Last revised June 01, 2025

FM2